Update File XML
Description of the files
Content of the data sets
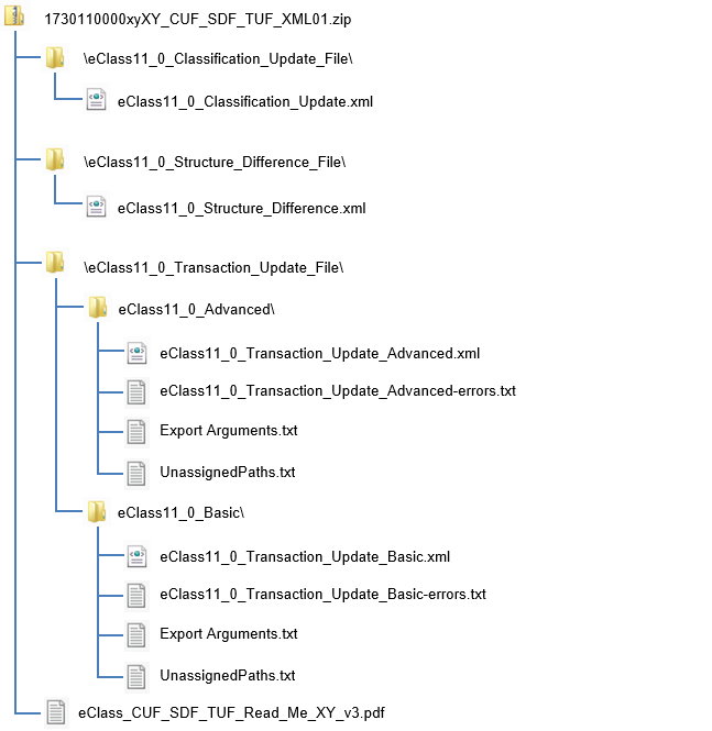
The ZIP-file contains all available files for the semi-automatic upgrade from a previous ECLASS release (SourceRelease) to the current ECLASS release (TargetRelease). List of all contained files (Example: ECLASS Release 11.0):
- ECLASS11.0_Classification_Update.xml = Classification Update File (Class-Update-Table)
- ECLASS11.0_Structure_Difference.xml = Structure Difference File (Class Successors)
- ECLASS11.0_Transaction_Update_Basic.xml = Transaction Update File (Property-Update Basic Version)
- ECLASS11.0_Transaction_Update_Advanced.xml = Transaction Update File (Property-Update Advanced Version)
Format of the data sets
ECLASS XML is an extension of ISO 13584-32 ontoML, with a few optional enhancements. For more details please see: ECLASSXML
XML format of the different Releases:
- Release 7.0 - 7.1: XML 1.0
- Release 8.0 - 10.1: XML 2.0
- since Release 11.0: XML 3.0
Structure of the data sets
Please note, that
- “xy” stands for a language code
- For further information also see the page ISOLanguageCode
Example: ECLASS Release 11.0
About the use of the files
You can only use these update files, if you possess both a source release and the target release and if you are a registered user of the ECLASS standard. The CUF contains the predecessor-successor-relationship of changed classes due to structural changes (MOVE/SPLIT/JOIN). The TUF contains the predecessor-successor-path of changed properties. The SDF contains all absolute changes of elements, i.e. the type of change for each single element, but not the content of the change.
The following sections give some examples.
PLEASE NOTE: These files have not been tested with productive data yet. They were tested against all existing check routines, business rules and other automatic database checks of the ECLASS ContentDevelopmentPlatform (http://www.eclass-cdp.com), which processed the files. We therefore publish them as a BETA version and include them into the existing mapping table file without extra charges.
Structure of the Classification Update File (CUF)
The file contains all structural changes of classes that were done by a MOVE, a JOIN or a SPLIT function. All predecessors and successors are listed in the file.
All predecessors and successors are listed in the file.
A detailed description can be found here: Classification Update File
Example MOVE
The SourceClass 27250580 (ECLASS SourceRelease 7.1) was moved to the new TargetClasses 19240101 as a sub-class of 19240100 in TargetRelease 8.0:
Example JOIN
The SourceClasses 27250590 and 27259090 (ECLASS SourceRelease 7.1) were joined into the TargetClass 19170190 in TargetRelease 8.0:
Example SPLIT
The SourceClass 32139090 (ECLASS SourceRelease 7.1) was split into the new TargetClasses 32130190 and 31130290 in TargetRelease 8.0:
Structure of the Structure Difference File (SDF)
The file contains all absolute changes of elements and the type of change, but not the content of the change. I.e. all elements that are no more part of the TargetRelease are listed as “DEPR” (deprecated), all new ones are listed as “NEW”. Those elements marked with “UPD“ have been updated, i.e. their version number was raised.
A detailed description can be found here: Structure Difference File
Structure of the Transaction Update File (TUF)
The file contains all successor paths for properties after changes such as a JOIN or a SPLIT of classes or a REPLACE of properties etc. All predecessor and successor property paths are listed in the file.
A detailed description can be found here: Transaction Update File
Example 1: Property Replace
The property AAC963 (Rated Voltage, deleted) that was assigned to the BASIC Application Class of SourceClass 22410101 was replaced by Property BAH005 (Rated Voltage):
The corresponding TUF entry is:
Example 2: JOIN Class
The successor path for property AAO735 (Rated Voltage, deleted) that was assigned to the BASIC Application Class (ABZ689) of SourceClass 40210203 (BAC917) is now the Basic Application Class (AEL649) of TargetClass 34140202, after the Join of the SourceClass into the TargetClass. The TUF entry is: